
PRODUCT CLASSIFICATION
产品分类
更新时间:2025-10-30
浏览次数:6.引言
随着可再生能源利用技术的快速发展,我国分布式能源发电设备的装机容量增长飞速。其中太阳能具有分布广泛、受地理限制小,光伏发电建设周期短且污染少、噪声小等特点而倍受重视。针对光伏发电波动性与间歇性等缺点,储能技术与光伏发电技术的结合,可有效稳定光伏出力,消纳过剩光伏能源,提高系统电能质量。能量管理系统介入,可对电网、光伏发电设备,储能设备的能量流进行管控,从而提高系统运行可靠性及经济效益。本文设计了一种能量管理策略,当光伏出力大于负载的需求,储能系统充电对光伏剩余出力进行消纳。当光伏出力不足无法满足负载需求,储能系统向负载放电。通过储能系统削峰填谷,可提高系统供电稳定性,实现光储充系统可靠运行。
1.光伏储系统的组成
本文光储充系统构成以闵行工业区智慧能源示范项目二号车棚为例,光储充系统主要包含能量管理系统、光伏系统、充电桩系统、储能系统。系统构成如图所示。

1.1 能量管理系统
能量管理系统主要负责光伏、储能、充电桩、进线电表设备数据采集、显示、存储,同时根据光储充系统需求 对能量进行协调管控,从而提高系统可靠性与经济性。
1.2 光伏系统
光伏系统主要由安装在车棚屋顶光伏电池板与4台 35kW组串式光伏逆变器构成。光伏系统接入站内400V母 线,光伏出力优先满足站内负荷,出力富余则给储能系统供电。
1.3 储能系统
储能系统主要2套退役磷酸铁锂电池组成,每套由 35kW储能双向变流器和153.6kW·h电池簇构成。储能系统接入站内400V母线,当光伏出力富余,储能系统对剩余出力进行消纳,光伏出力不足无法满足负载出力时,储能系统放电补足出力。在夜间谷电价,储能系统从电网购电,直至充满。
1.4 充电桩系统
充电桩系统主要由6台额定容量为7kW的交流单枪落地式充电桩构成。充电桩系统可为带直流电机的小型电动汽车进行充电,也是站内负荷组成的一部分。充电桩系统主要包含刷卡管理、计费管理、充电接口管理、安全保护等功能。
2.光伏储能系统的工作原理
光伏发电:光伏电池在阳光照射下产生直流电。这一过程是系统的电力输入。
电能转换:直流电经过逆变器转换为交流电,以便在电网中使用或供给交流设备。
电能储存:剩余的电能可以储存在电池或其他储能设备中,以备将来使用。这是系统的能量存储部分。
能量管理:系统的能量管理控制器监控能源需求、电池状态和其他参数,并根据需要分配电能。它确保在不可预测的太阳能供应条件下,系统能够提供连续可靠的电力供应。
电网互连:如果系统与电网互连,多余的电能可以卖给电网,从而实现双向电流。这有助于提高系统的经济性和可持续性。
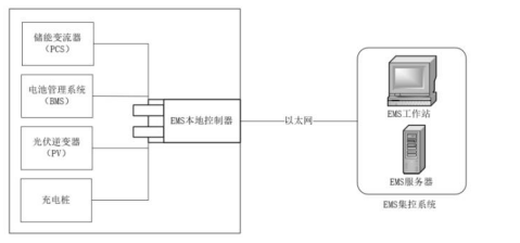
3.光储充能量管理系统(EMS)结构
光储充系统分为三个部分:光伏发电系统、储能系统和充电桩系统。三个系统通过AC400V母线49耦合,通过以太网与EMS进行通讯,由EMS协调控制各系统的运行策略。EMS可以通过网络将监控数据传送给远方监控系统和监视大屏显示系统[4]。光储充系统的系统架构如下图所示。

EMS是光储充系统的核心组成部分,负责整个系统的底层数据采集、系统网络监控、能量管理调度和运行数据分析。为保证光储充系统的稳定运行,EMS采用两级分级控制体分为本地EMS和集控EMS,其结构图如下图所示。

本地EMS可实现对储能变流器(PCS)、电池管理系统(BMS)、光伏逆变器、充电桩和电网的数据采集,并根据峰谷电价、限电政策、应急需求等不同的使用场景,制定和运行不同的能量管理策略。本地EMS通过向PCS发送有功、无功等控制指令控制PCS执行相应的动作,同时可以将监测的光储充系统实时运行状态、系统内各种设备状态等信息上传至集控EMS。
集控EMS由EMS工作站和EMS服务器构成。EMS工作站的主要功能是实时监控光储充系统的运行状态,同时负责制定光储充系统的运行模式;而EMS服务器的主要功能是储存光储充系统的运行数据,可以提供历史数据查询、数据分析等服务,是后期根据大数据分析制定运行策略的前提保障。
4.Acrel-2000ES储能柜能量管理系统
4.1系统概述
安科瑞储能能量管理系统Acrel-2000ES,专门针对工商业储能柜、储能集装箱研发的一款储能EMS,具有完善的储能监控与管理功能,涵盖了储能系统设备(PCS、BMS、电表、消防、空调等)的详细信息,实现了数据采集、数据处理、数据存储、数据查询与分析、可视化监控、报警管理、统计报表等功能。在应用上支持能量调度,具备计划曲线、削峰填谷、需量控制、防逆流等控制功能。
4.2系统结构
Acrel-2000ES,可通过直采或者通过通讯管理或串口服务器将储能柜或者储能集装箱内部的设备接入系统。系统结构如下:
4.3系统功能
4.3.1实时监测
系统人机界面友好,能够显示储能柜的运行状态,实时监测PCS、BMS以及环境参数信息,如电参量、温度、湿度等。实时显示有关故障、告警、收益等信息。

4.3.2设备监控
系统能够实时监测PCS、BMS、电表、空调、消防、除湿机等设备的运行状态及运行模式。





PCS监控:满足储能变流器的参数与限值设置;运行模式设置;实现储能变流器交直流侧电压、电流、功率及充放电量参数的采集与展示;实现PCS通讯状态、启停状态、开关状态、异常告警等状态监测。


BMS监控:满足电池管理系统的参数与限值设置;实现储能电池的电芯、电池簇的温度、电压、电流的监测;实现电池充放电状态、电压、电流及温度异常状态的告警。


空调监控:满足环境温度的监测,可根据设置的阈值进行空调温度的联动调节,并实时监测空调的运行状态及温湿度数据,以曲线形式进行展示。


UPS监控:满足UPS的运行状态及相关电参量监测。
4.3.3曲线报表
系统能够对PCS充放电功率曲线、SOC变换曲线、及电压、电流、温度等历史曲线的查询与展示。

4.3.4策略配置
满足储能系统设备参数的配置、电价参数与时段的设置、控制策略的选择。目前支持的控制策略包含计划曲线、削峰填谷、需量控制等。


4.3.5实时报警
储能能量管理系统具有实时告警功能,系统能够对储能充放电越限、温度越限、设备故障或通信故障等事件发出告警。
4.3.6事件查询统计
储能能量管理系统能够对遥信变位,温湿度、电压越限等事件记录进行存储和管理,方便用户对系统事件和报警进行历史追溯,查询统计、事故分析。
4.3.7遥控操作
可以通过每个设备下面的红色按钮对PCS、风机、除湿机、空调控制器、照明等设备进行相应的控制,但是当设备未通信上时,控制按钮会显示无效状态。

4.3.8用户权限管理
储能能量管理系统为保障系统安全稳定运行,设置了用户权限管理功能。通过用户权限管理能够防止未经授权的操作(如遥控的操作,数据库修改等)。可以定义不同级别用户的登录名、密码及操作权限,为系统运行、维护、管理提供可靠的安全保障。

本文根据闵行工业区智慧能源示范项目二号车棚光储充系统自发自用,并网不上网的原则,设计一种能量管理策略,即白天消纳光伏出力,当光伏出力小于负荷时,储能补足光伏出力,当光伏出力大于负荷时,储能消纳光伏剩余出力。在夜间平电价,储能持续给负载供电,若电量不足,则从电网购电。在夜间谷电价,储能系统从电网购电,直至充满。此策略经过长时间运行,通过运行数据分析,已光储充系统运行需求。
