
PRODUCT CLASSIFICATION
产品分类
更新时间:2026-02-04
浏览次数:47安科瑞AIM-D100系列直流绝缘监测仪,精准贴合这一运维需求,专为各类直流不接地系统量身打造。该产品适配10~1500V直流系统,可实现直流正、负极对地绝缘电阻的在线实时监测,当绝缘电阻低于预设阈值时,能快速触发预警或报警机制,为运维人员争取宝贵的故障处置时间。相较于传统设备,其依托不平衡桥原理研发,成功破解了传统平衡桥技术在双极接地场景下无法检测的行业痛点,大幅提升了故障识别的准确性与全面性,筑牢系统绝缘安全道防线。

在功能配置上,AIM-D100系列仪表兼具实用性与兼容性,搭载丰富的监测与通信功能,支持RS485通讯协议,可无缝对接工业控制系统,实现数据实时上传与远程管控;搭配绝缘故障定位装置使用时,还能完成支路绝缘巡检,精准锁定故障点位,大幅降低运维排查成本。凭借出色的适配能力,该系列产品广泛应用于发电厂、变电站直流屏、电动汽车充电装置、UPS电源、光伏直流系统、储能系统等各类直流电网场景,覆盖工业直流运维需求。

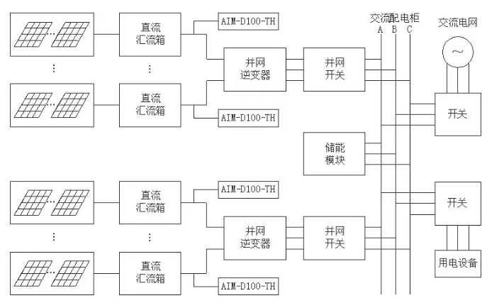
光伏阵列产生的直流电经汇流箱输送至逆变器完成并网,整个直流侧采用不接地设计,绝缘状态的稳定性直接决定系统运行安全。安科瑞AIM-D100系列绝缘监测仪可实时监测直流母线及各支路对地绝缘状况,一旦发生绝缘层破损、单极接地等异常,立即触发报警信号,提醒运维人员快速排查检修,有效规避故障扩大引发的短路风险,保障光伏系统高效并网、稳定运行。

变电站内控制、监测等核心设备,依赖直流屏或交流屏持续供电,且普遍采用IT不接地系统。直流屏正常工况下由交流电源供电,市电中断时自动切换至蓄电池供电,确保持续运维。AIM-D100系列绝缘监测仪可对直流母线及各输出支路开展绝缘监测,精准捕捉任意位置的绝缘异常,杜绝因绝缘故障导致的电网监控中断,保障电网调度与监控系统不间断、安全可靠运行。


电动汽车充电桩内置充电模块、电表、控制器等核心部件,绝缘安全是充电过程的重中之重。以双枪120kW充电桩为例,控制器可根据充电枪使用状态,协调启动对应的绝缘监测模块,在充电工作启动前完成系统绝缘状态全面检测,全程守护充电过程安全稳定,规避绝缘故障引发的设备损坏或人员安全风险。


储能系统的电池柜、汇流柜等关键设备,需24小时持续监测绝缘状态。由于系统常配置多台绝缘监测仪,为避免设备间相互干扰,可通过主控模块执行分时控制策略,确保同一时间仅有一台仪表运行,保障监测数据精准。即便电池开关断开,监测工作仍可正常开展,实现储能系统绝缘安全覆盖。

